









Klassiekers met een R12 airconditioning
Verwarming en airco bediening van 1971 tot 1989
Regulier Ventil W107 USA periode 1976/1982
Vacuüm systeem verwarmingsklep
Vacuüm systeem centrale vergrendeling tot aug. 1985
Vacuüm systeem centrale vergrendeling na aug. 1985
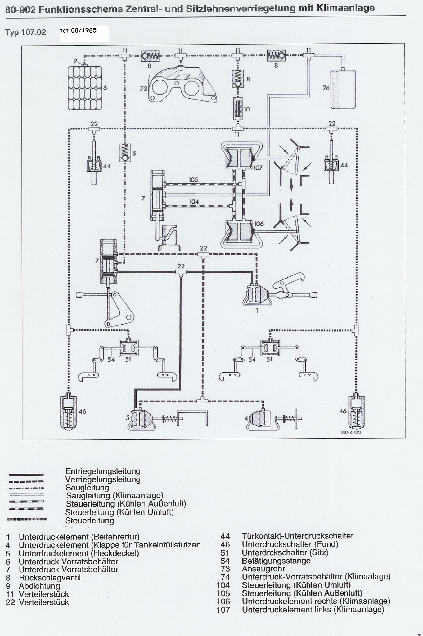
Vacuüm systeem rugleuning verstelling en airco tot aug. 1985
Technische gegevens
Algemeen
Carrosserie/chassis
Elektrisch
Instrumentaria
Interieur
Mechaniek/aandrijving
Motor
Vacuum/airco/verwarming